HXGN21-12型金属封闭环网开关设备
详细说明

一、产品概述及适用范围
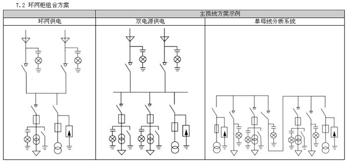
HXGN21-12型金属封闭环网开关设备 (以下简称环网柜)。适用于额定电压12kV,额定频率50Hz的环网供电系统、双电源辐射供电系统、或单电源配电系统,作为变压器、电容器、电缆、架空线等电力设备的控制和保护装置。亦适用于箱式变电站,用作高压配电部分,它是我国城市电网改造和建设所需要的新一代高压电器成套设备。该产品设计及技术性能全面满足IEC298《额定电压1kV以上52kV以下交流金属封闭开关设备》,IEC420《高压交流负荷开关—熔断器组合电器》;GB3906《3~35kV交流金属封闭开关设备》;GB11022《高压开关设备通用技术条件》及DL404《户内交流高压开关柜订货技术条件》等有关标准的要求。
HXGN21-12金属封闭环网开关设备具有以下特点:
a、其柜内主要元件可装ABB公司C3系列(带接地开关)中Ck3高压负荷开关或CS3高压负荷开关—熔断器组合电器。也可根据用户要求配置国内厂家生产的高压负荷开关或我公司生产的FZN21-12D/630高压负荷开关、FZRN21-12D高压负荷开关—熔断器组合电器。
b、具有完善的“五防闭锁”功能,较原设计加装了前门与接地开关的闭锁,只有当负荷开关处于分闸位置,完全插入绝缘隔板并合上接地开关(双重闭锁)后,才能打开前门,反之,前门没关上,不能进行送电操作。
c、额定关合电流达63KA;额定短时耐受电流达25KA(4S);额定转移电流达3150A,领先于国内同类产品。
二、使用环境条件
a、周围环境温度:上限+40℃、下限-25℃;
b、相对湿度:日平均不大于95%,月平均值不大于90%;
c、海拔高度:不超过1000m;
d、地震烈度不超过8度;
e、没有爆炸危险、剧烈震动、化学腐蚀及严重污秽的场所;
f、超出上述环境条件时,用户与应我公司技术部共同协商。


















上一条: HXGN17-12户内交流环网开关柜
下一条: XGN66-12(Z) 箱型固定式金属封闭开关柜



关闭返回